Tin Trung

28-08-2024

Hồ quang điện có đặc trưng là các tia lửa sáng bắn ra từ các thiết bị điện cọ xát nhau. Hiện tượng này có nguồn gốc từ đâu và liệu có gây hại cho thiết bị điện hay không? Đọc ngày bài viết dưới đây từ BTB Electric để tìm câu trả lời. Hồ […]

26-08-2024

Tiếp điểm là một linh kiện nhỏ, có tính ứng dụng cao và được sử dụng trong rất nhiều hệ thống và thiết bị điện. Tiếp điểm cho phép dòng điện đi qua và là cơ sở hoạt động cho mọi hệ thống điện. Cùng BTB Electric tìm hiểu về nguyên lý hoạt động, cách […]

14-08-2024

Cầu chì bị cháy là hiện tượng xảy ra khi hệ thống điện gặp sự cố, thường khó phân biệt với đứt cầu chì thông thường. Nếu không tìm hiểu nguyên nhân, sửa lỗi mà tiếp tục thay cầu chì mới thì hiện tượng này có thể tiếp tục diễn ra. BTB Electric đã tổng […]

12-08-2024

Cầu chì là thiết bị điện quen thuộc tại Việt Nam, đã có mặt từ rất sớm và gắn liền với đời sống sinh hoạt và sản xuất. Cầu chì được sử dụng để bảo vệ mạch điện khỏi các sự cố điện bất ngờ, đồng thời giữ an toàn cho người sử dụng điện. […]

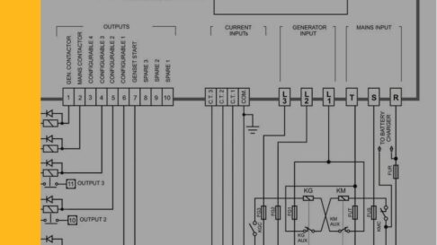
09-08-2024

Lắp đặt tủ điện ATS nhằm đảm bảo nguồn điện cho phụ tải được duy trì ổn định ngay cả trong trường hợp nguồn điện chính gặp lỗi mất điện đột ngột hoặc sụt áp, quá tải,... Tham khảo các dạng sơ đồ nguyên lý tủ ATS trong bài viết sau đây từ BTB Electric. […]

07-08-2024

Tủ ATS có nhiệm vụ ổn định nguồn điện cho phụ tải có nhu cầu được cấp nguồn điện liên tục và linh hoạt chuyển đổi nguồn điện khi nguồn chính gặp sự cố. Trong bài viết dưới đây, BTB Electric sẽ tổng hợp quy trình vận hành tủ chuyển nguồn ATS, hướng dẫn cài […]